Comerț cu ridicata Cutie de deodorizare biologica

  • Cutie de deodorizare biologica

Cutie de deodorizare biologica

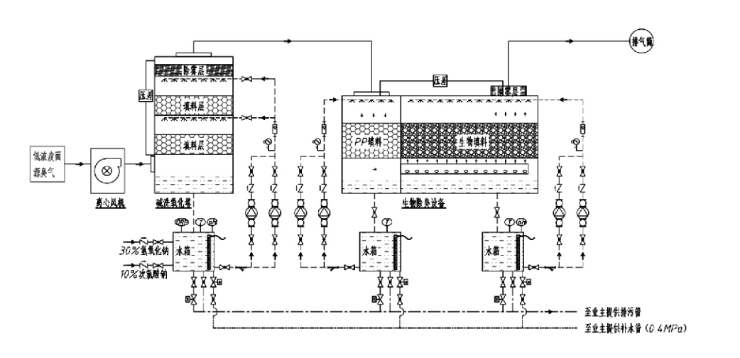
Fluxul procesului

Gaz mirositor → Sistem de colectare → Sistem de prespălare → Sistem de filtrare → Ventilator centrifugal → Sistem de descărcare
Sistem de circulație Sistem de umidificare

Domenii de aplicare pentru procesele de control al mirosurilor
Ferme de animale;
Instalatii de prelucrare a alimentelor;
Facilități pentru eliminarea inofensivă a animalelor moarte;
uzine chimice;
Stații de tratare a apelor uzate;
Fabricile de alimente și alte locații generează gaze neplăcute.
Stații de transfer al deșeurilor;

Notă: Acest proces este aplicabil în primul rând pentru tratarea gazelor neplăcute compuse din compuși care conțin sulf (H₂S, SO₂, mercaptani, sulfuri etc.), compuși care conțin azot (NH₃, trimetilamină, amide etc.), halogeni și derivați ai acestora (clor gazos, hidrocarburi halogenate etc.)., etc.

Descrierea produsului: Explicația principiilor procesului de dezodorizare biologică și a caracteristicilor de performanță

Unitatea combinată de spălare biologică și dezodorizare prin filtrare integrează trei tehnologii biologice: spălare biologică, filtrare biologică prin scurgere și filtrare biologică. Acest nou dispozitiv de deodorizare biologic compozit a fost dezvoltat prin sintetizarea avantajelor acestor trei tehnici biologice. Gazele mirositoare intră în zona de spălare prin orificiu de admisie, unde sunt supuse unui tratament preliminar cu apă sau cu soluții de spălare chimice concentrate. Această zonă de spălare completează absorbția substanțelor chimice solubile în apă, îndepărtarea prafului și umidificarea gazelor mirositoare. Gazele urat mirositoare neeliminate apoi treceți la zona de filtrare cu patul de biofiltru în mai multe etape. Pe măsură ce trec prin stratul filtrant, poluanții se transferă din faza gazoasă la suprafața biofilmului:
a) Sub acțiunea apei pulverizate, gazele neplăcute intră în contact și se dizolvă în filmul de apă de pe materialul de ambalare umed (medii biologice).
b) Componentele urat mirositoare care intră în biofilm sunt degradate în materialul de ambalare prin absorbție și descompunere microbiană.
c) Microorganismele utilizează componente nemirositoare absorbite ca sursă de energie pentru reproducerea ulterioară. Aceste trei procese au loc simultan, asigurând întregul sistem
respectă standardele de emisie.

Determinarea parametrilor de proces

1. Selectarea pompelor de apă
2. Înălțimea ambalajului: Aproximativ 0,8–1,2 m
3. Viteza gazului
Timp de rezidență a gazului în echipament: 5–25 de secunde (echipamentul nostru realizează de obicei peste 20 de secunde de timp de rezidență în turnul gol)
Viteza gazului controlată la 0,2–0,5 m/s. (Viteza gazului turnului este viteza liniară a gazului amestecat calculată pe baza ariei secțiunii transversale a turnului gol; volumul maxim de gaz apare la baza turnului, utilizat de obicei pentru calcul.)
Echipamentul nostru utilizează ambalaj organic polimeric sferic, D=50 mm, (gol) = 0,73
Volumul efectiv și înălțimea biofiltrului și a materialului de bioumplutură se calculează folosind următoarea formulă:
V = QT / 3600
H = VT / 3600
Unde:
V = Volumul efectiv al stratului de umplere (m³)
Q = Debitul de gaz mirositor (m³/h)
T = timpul de rezidență al turnului gol (s)
H = Înălțimea stratului de ambalare (m)
V = viteza gazului turnului gol (m/s)

Avantajele de performanță ale controlului biologic al mirosurilor

● Eficiență ridicată a tratamentului și eliminare superioară a mirosurilor
Echipamentul de control al mirosurilor cu filtrare microbiană elimină în mod eficient poluanții specifici, cum ar fi hidrogenul sulfurat, amoniacul și metil mercaptanul, oferind o eliminare excepțională a mirosurilor cu o eficiență de peste 95%.
Îndeplinește cele mai stricte cerințe de mediu de control al mirosurilor în diverse regiuni, în orice condiții sezoniere sau climatice.
● Proces de dezodorizare avansat și rațional
Procesul de dezodorizare avansat și rațional asigură că emisiile finale sunt inofensive pentru oameni și animale. Această tehnologie prietenoasă cu mediul nu provoacă poluare secundară.
● Activitatea microbiană
În timpul operațiunii inițiale este necesară doar o cantitate mică de agent nutritiv. Microorganismele mențin activitatea optimă prin absorbția nutrienților din gazele de eșapament.
● Toleranță mare la șoc
Sistemul se ajustează automat la concentrațiile de vârf ale gazelor de eșapament, asigurând funcționarea microbiană continuă cu toleranță puternică la șoc. Aceasta reprezintă cea mai distinctivă trăsătură și avantajul echipamentului de dezodorizare prin filtrare prin pulverizare microbiană în comparație cu alte metode.
● Durată de viață extinsă a mediului biologic
Mediile biologice special prelucrate prezintă o suprafață specifică mare, facilitează formarea și detașarea biofilmului, rezistă la coroziune și biodegradare, oferă o izolare termică excelentă, prezintă porozitate ridicată, cădere minimă de presiune și distribuție eficientă a gazului/apă. Durata de viață ajunge la 8-10 ani.
● Operare simplă, fără întreținere
Nu necesită personal dedicat sau întreținere de rutină. Costuri operaționale extrem de scăzute cu un management convenabil. Capabil de funcționare continuă 24 de ore sau utilizare intermitentă.
Componentele cu uzură minimă asigură o întreținere excepțional de simplă.

Hangzhou Lvran Environmental Protection Group Co., Ltd.

  • 1000+

    Clienții unității de service

  • 2000+

    Cazuri naționale de inginerie

Hangzhou Lvran Environmental Protection Group Co., Ltd. este un furnizor cuprinzător de servicii de inginerie a sistemelor de tratare a gazelor reziduale și un producător de echipamente, care integrează cercetare și dezvoltare, servicii tehnice, proiectare, producție, instalare de inginerie și servicii post-vânzare.

We are China Cutie de deodorizare biologica Suppliers and Wholesale Cutie de deodorizare biologica Exporter, Company. Grupul este o întreprindere națională de înaltă tehnologie, o întreprindere de știință și tehnologie din provincia Zhejiang, un centru regional de cercetare și dezvoltare și o unitate de credit cu rating AAA. Deține peste 30 de brevete de modele de utilitate, numeroase brevete de invenție și drepturi de autor pentru software. Grupul are colaborări de lungă durată în cercetare și dezvoltare tehnică cu universități și instituții naționale, inclusiv „Centrul de cercetare și dezvoltare pentru inovații de mediu” înființat cu Universitatea de Știință și Tehnologie Anhui și „Centrul de cercetare și dezvoltare pentru energie și tehnologii noi de mediu” dezvoltat în comun cu Universitatea Sci-Tech din Zhejiang. Grupul și-a stabilit propria bază de cercetare și dezvoltare și producție pentru o colaborare tehnică aprofundată. Grupul deține tehnologia de bază de tratare a gazelor VOC, deține o calificare de contractare generală de nivel 2 pentru construcții de lucrări publice municipale, o licență de producție de siguranță, o calificare specială de proiectare Clasa B pentru controlul poluării mediului în provincia Zhejiang, calificări pentru servicii de muncă neclasificate și contractare specializată pentru proiecte speciale. Grupul este certificat ISO9001 pentru calitate internațională, ISO14001 pentru managementul mediului și ISO45001 pentru sănătatea și securitatea în muncă.

ONOARE & CERTIFICAT

Următoarele onoruri reprezintă strălucirea noastră. Câștigăm clienți cu produse de înaltă calitate și câștigăm laude de pe piață și din toate categoriile sociale cu servicii bune.

  • O unitate de bază cu câmp electric ridicat de tip placă și un reactor pentru prevenirea scurgerilor de-a lungul suprafeței
  • Dispozitiv de reacție pentru sinteza metanolului folosind dioxid de carbon și apă și o metodă de sinteză a metanolului folosind dioxid de carbon și apă
  • Precipitator electrostatic cu autocuratare
  • Un ventilator de înaltă presiune rezistent la coroziune cu funcție de reglare a direcției vântului
  • Un ventilator de mare capacitate reglabil cu autocuratare
  • Sistem de control al pretratării gazelor de eșapament cu gazeificare catalitică combinată
  • Sistem de purificare și tratare a gazelor de eșapament în câmp electrostatic continuu de curățare cu abur
  • Sistem de echipamente de purificare a gazelor de eșapament cu fotoliză UV cu plasmă la temperatură joasă
  • Certificat de înregistrare a mărcii
Știri și evenimente recente
Distribuie cu tine
Vezi mai multe știri